(Una noticia del 21 de diciembre en la página web de la Universidad de Purdue, West Lafayette, Indiana)
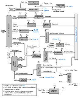
Sin duda ha habido continuas mejoras en la eficiencia de la destilación atmosférica del petróleo crudo, pero durante 75 años la secuencia de este fraccionamiento no ha cambiado prácticamente. Después del desalado, el crudo es alimentado directamente a una torre de destilación atmosférica. Por la cabeza se saca la fracción gaseosa que pasa a una unidad de separación de gases (no licuados: metano y etano; y licuados: propano y butano). De arriba abajo se sacan por extracciones laterales la nafta, el queroseno, el gasóleo ligero, y el gasóleo pesado. El producto de fondo de la torre se envía a una torre de destilación a vacío donde se separan un gasoil pesado de vacío y un residuo asfáltico. Una alternativa es instalar antes de la torre principal una torre de evaporación previa (“preflash tower”), que separa los ligeros del crudo. En los procesos de refino, petroquímicos y químicos, la separación de productos puede consumir hasta un 80 % de la energía total consumida en todo el proceso.

Esquema típico de una refinería de petróleo
Ahora parece que investigadores de la Universidad de Purdue han desarrollado un método con el que se reorganiza esta secuencia de separación. Con el método han identificado 70 nuevas secuenciasque podrían mejorar la eficiencia energética de este fraccionamiento entre un 6 y un 48 por ciento, según afirma el Profesor de Ingeniería Química, Rakesh Agrawal. Dice un 10 por ciento de mejora de eficiencia podría ahorrar más de 12 millones de dólares al año en una refinería con una capacidad de 250.000 barriles por día a un precio del crudo de 70 dólares por barril. En el proyecto de investigación colabora el estudiante de doctorado Vishesh Shah.
En este nuevo método el crudo se envía al sistema ya calentado y vaporizado. El vapor sube en la primera columna y el producto es condensado en la cabeza. El proceso se repite en un número de columnas sucesivas adicionales, en función del número de fracciones que hay que separar. Ahora bien, la eficiencia depende del orden según el que se operan las cuatro columnas que han considerado. Según Agrawal, hay muchas maneras de organizar las torres. Con un algoritmo informático, creado por Shah, se obtiene del orden de 6000 posibles secuencias.
Esto es la teoría, pero habrá que ver como se plasma en la práctica, ya que hay que diseñar un sistema de separación flexible. En general las refinerías, que no están ligadas a un campo petrolífero determinado (que son la gran mayoría), deben ser capaces de destilar varios tipos y mezclas de crudo, más ligeros y/o más pesados, en función de la demanda y de los precios del mercado de los productos, y de la disponibilidad y de los precios de los crudos en cada momento.
El programa de investigación ha sido financiado por el Programa de Tecnología Industrial del Departamento de Energía de los EEUU. La Universidad de Purdue ha depositado una patente del método. Un artículo ha sido publicado en el AIChE Journal, la revista del Instituto Americano de Ingenieros Químicos.

LOS COMENTARIOS (1)
publicado el 24 abril a las 22:55
sabes donde podria conseguir la publicacion (en revista) de este articulo?